Memdabad Road, Ahmedabad - 382445, Gujarat. sales@suryascientific.com

Our Location

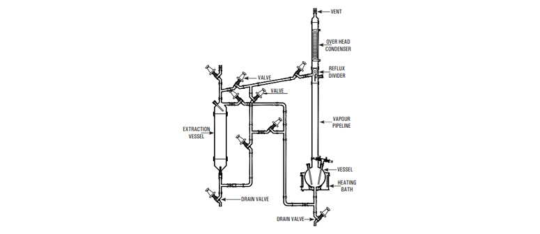
Liquid-Liquid Extraction Unit

Liquid-Liquid Extraction Unit

Liquid extraction, sometimes called solvent extraction, is the separation of constituents of a liquid solution by contact with another insoluble liquid. The unit described here is for a semi-batch operation.

The liquid to be extracted is poured into an extraction vessel. Solvent is boiled in a reboiler vessel and condensed in an overhead condenser, the condensed liquid collecting in a reflux divider and passing through pipework to the extraction vessel. The pipework incorporates valves in order that the solvent can enter the extraction vessel at either the base of the top, depending on the relative densities of the solvent and liquid to be extracted. The solvent and the extracted liquid pass back to the reboiler and the process is repeated until the extraction is complete. The extraction vessel is then drained and the solvent evaporated from the reboiler vessel and collected in the extraction vessel enabling the two liquids to be drained from their respective vessels.

The units are available in vessel sizes of 20, 50, 100, 200 & 300 L and is suitable for operation under atmospheric pressure

Unit Cat.Ref. Reactor Capacity Bath KW Vapour Line Extraction Vessel Condenser M2
LLU10 10 L 3.00 40mmx1m 10 L 0.35
LLU20 20 L 4.00 50mmx1m 20 L 0.50
LLU50 50 L 6.00 80mmx1m 50 L 1.50
LLU100 100 L 9.00 100mmx1m 100 L 1.50
LLU200 200 L 12.00 150mmx1m 200 L 2.25
LLU300 300 L 18.00 225mmx1m 300 L 4.00